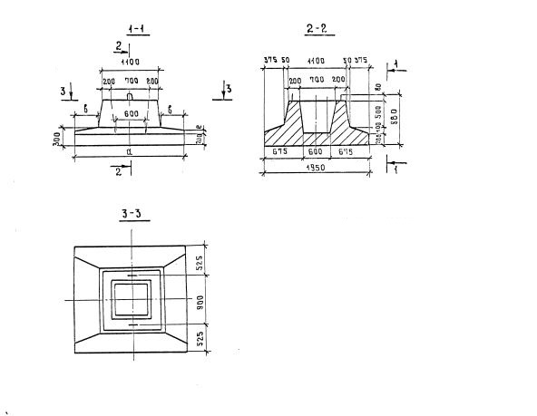
Ф-200

Чертеж изделия:
Характеристики изделия:
ПараметрЗначение
длина2000 мм
ширина1950 мм
высота880 мм
масса3500 кг
нормативный документСерия 3.503-23

Ф-200  Блоки фундамента Серия 3.503-23.