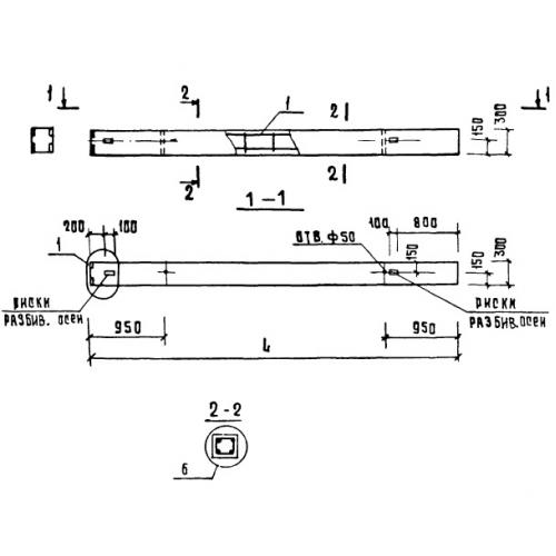
1К 3.36

Чертеж изделия:
Характеристики изделия:
ПараметрЗначение
длина4150 мм
ширина300 мм
высота300 мм
вес634 кг
серия1.020-1

1К 3.36 Колонны по серии 1.020-1.